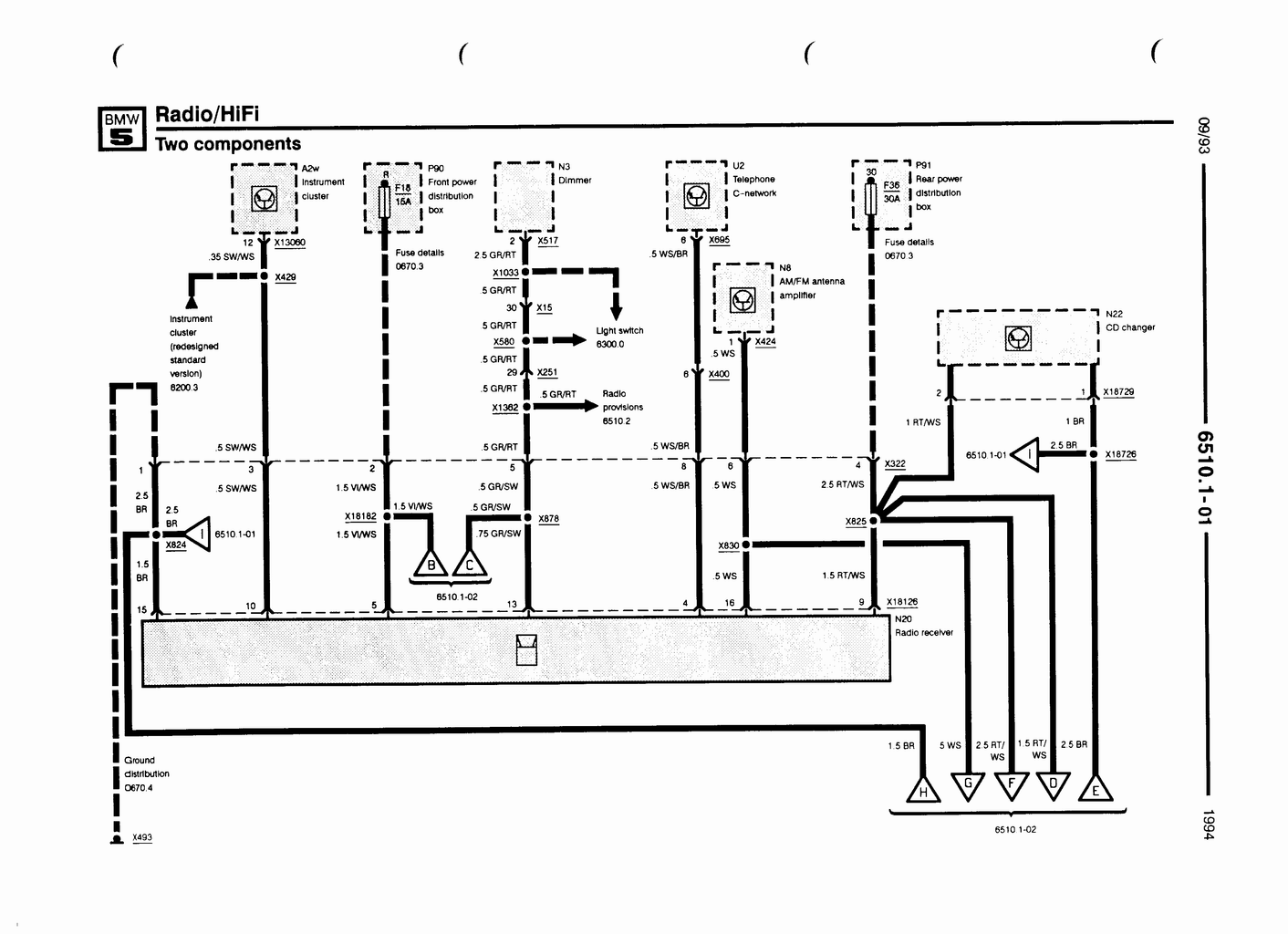
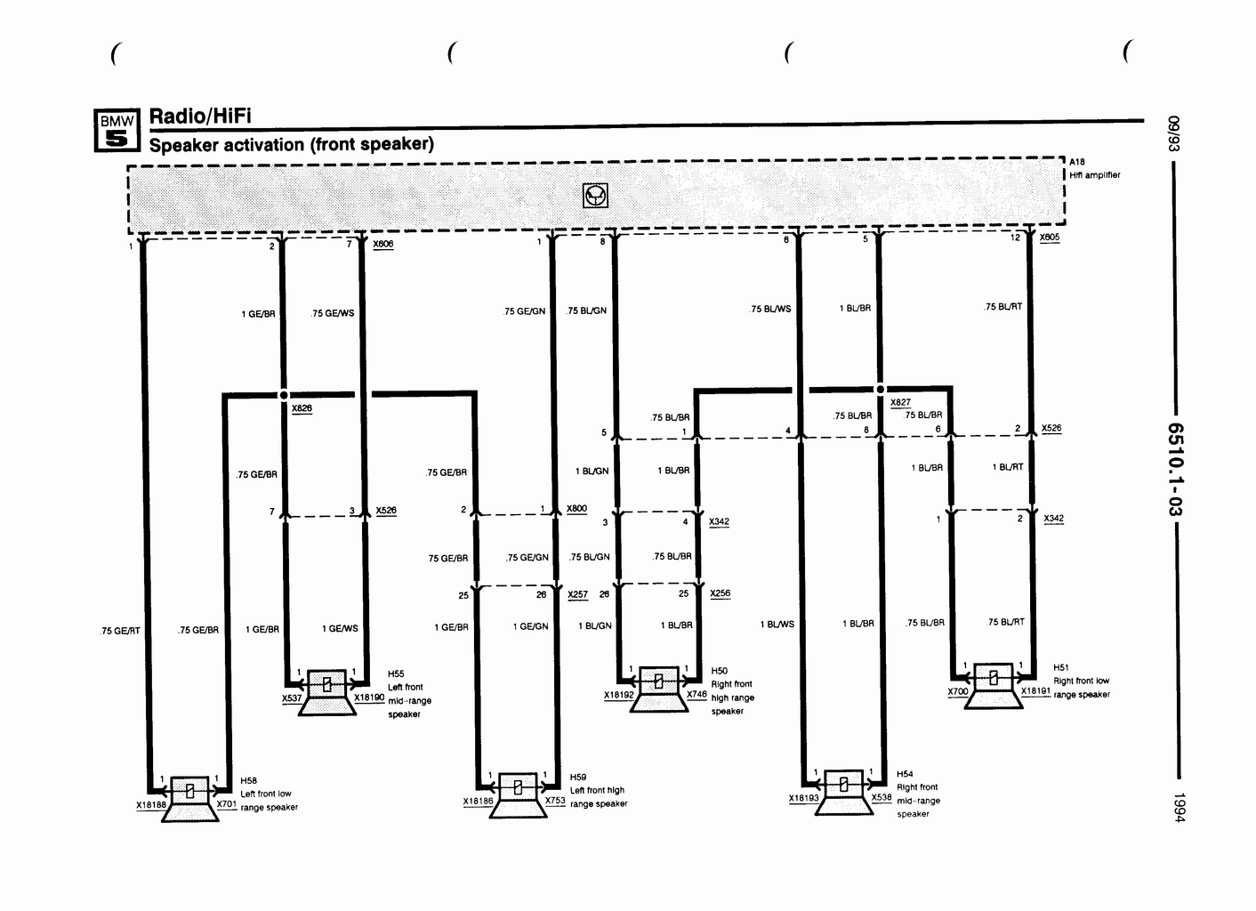
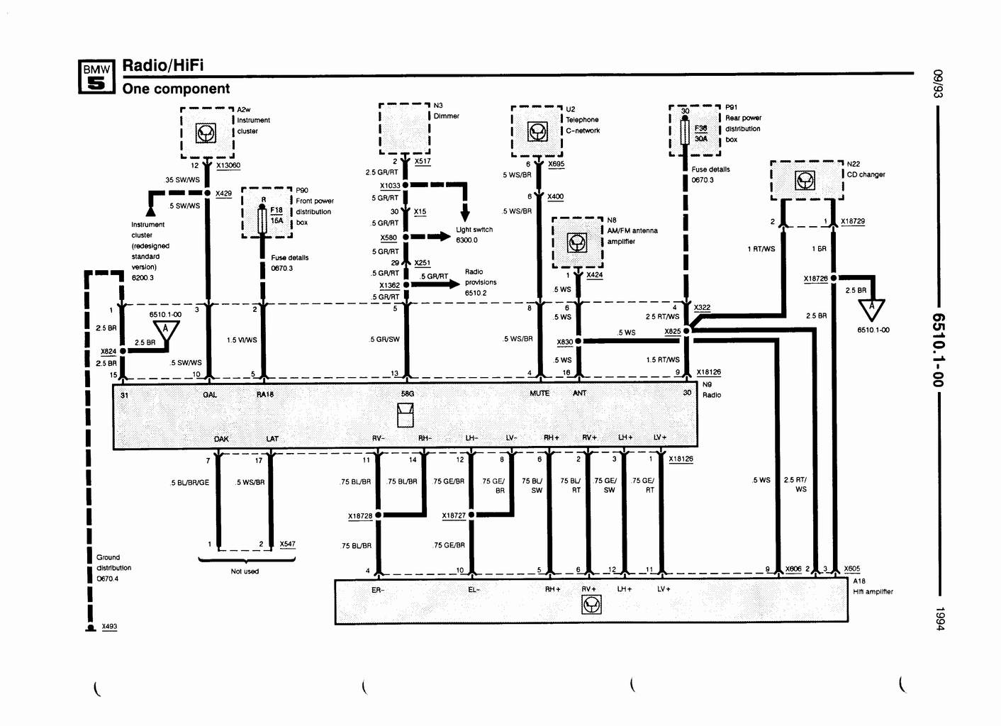
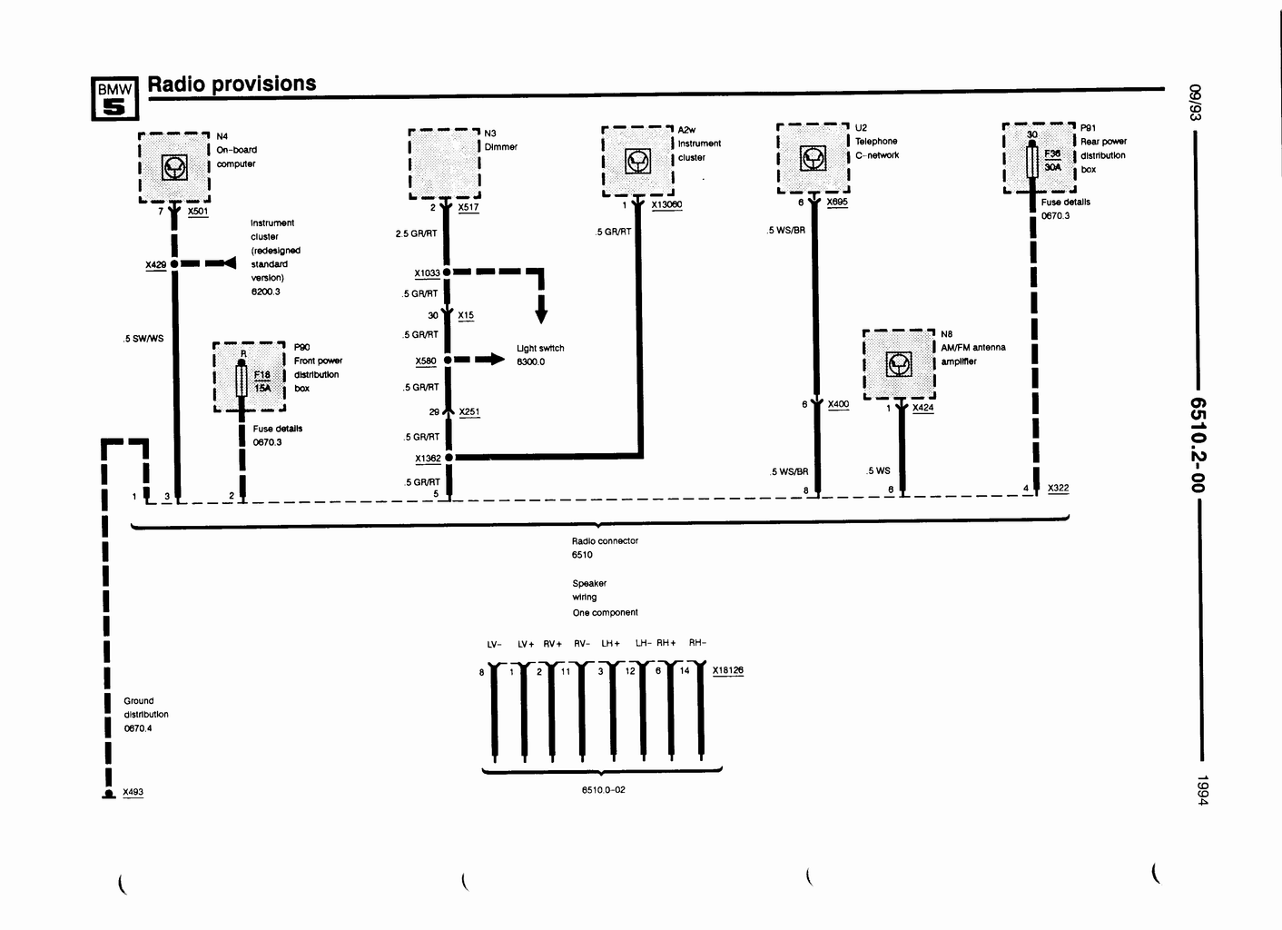
Le soucis étant que j'ai "normalement" respecté les branchements en suivant deux trois schémas que j'ai trouvé sut Google Images mais un truc qui me chiffonne pas mal c'est qu'en sortie de l'autoradio (Pioneer) j'ai un fil bleu "Remote control" qui est normalement pour les commandes au volant etc., qui est câblé sur le ISO (jusque là c'est logique) mais qui arrive sur la prise BMW au niveau du pin 16 fil blanc qui est donné dans les schémas soit comme "Electric antenna" (que je n'ai pas elle est dans la lunette arrière) ou comme "Remote turn on". Quand je débranche ce fil bleu j'ai plus aucun son qui sort.
Voici quelques photos des branchements :


Est-ce que quelqu'un à déjà rencontré ce problème ? Sachant que si je branche une enceinte directement sur la prise ISO le son est nickel
Merci d'avance !





